

符合標準:符合GB/T5272-2002標準
主要特點:
具有補償兩軸相對位移、減振、緩沖性能、徑向尺寸小、結(jié)構(gòu)簡單、不用潤滑、承載能力大、維護方便等特點。
適用于連接同軸線、起動頻繁、正反轉(zhuǎn)變化,中速、中等轉(zhuǎn)矩傳動軸系和要求工作可靠性高的工作部位。
更換彈性件需軸向移動。
工作溫度-35℃-80℃

單位(mm)
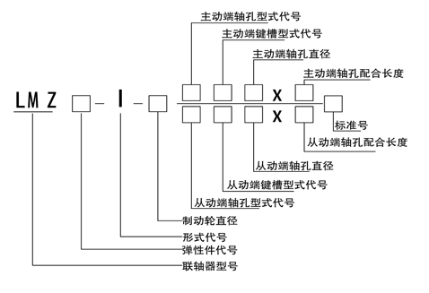
型號 |
公稱轉(zhuǎn)矩Tn(N.m) |
許用轉(zhuǎn)速 [n] (r/min) |
軸孔直徑 d1 62 dz |
軸孔配合 長度 |
L〇 |
D〇 |
B |
D |
轉(zhuǎn)動 慣量 (Kg.m2) |
重量(kg) |
|
彈性私 |
I1硬度 |
||||||||||
a(HA) |
b(HD) |
L (推薦) |
|||||||||
80 ±5 |
60 ±5 |
鋼 |
|||||||||
LMZ5-I-160 |
250 |
400 |
4750 |
25、 28、 30、 32、 35、 38、 40、 42、 45 |
50 |
127 |
160 |
70 |
105 |
0.019 |
6.602 |
LMZ5-I-200 |
3800 |
200 |
85 |
|
0.044 |
9.204 |
|||||
LMZ6-I-200 |
400 |
710 |
30、32、35、38、40、 42、 45、 48 |
55 |
143 |
125 |
0.052 |
11.45 |
|||
LMZ7-I-200 |
630 |
1120 |
35*、38*、40*、42*' 45、 48、 50、 55、 56 |
60 |
159 |
145 |
0.064 |
13.96 |
|||
LMZ7-I-250 |
3050 |
250 |
105 |
0.144 |
20.09 |
||||||
LMZ8-I-250 |
1120 |
2240 |
45*、48*、50、55、56、 60、 63、 65 |
70 |
181 |
170 |
0.175 |
24.65 |
|||
LMZ8-I-315 |
2400 |
315 |
135 |
0.374 |
34.13 |
||||||
LMZ9-I-315 |
1800 |
3550 |
50*、55*、56*、60、63 65、 70、 71、 75、 80 |
80 |
208 |
200 |
0.45 |
41.67 |
|||
LMZ9-I-400 |
1900 |
400 |
170 |
1.259 |
65.61 |
||||||
LMZ10-I-400 |
2800 |
5600 |
60*' 63*、65*、70、71、 75、 80、 85、 90、 95、 100 |
90 |
230 |
230 |
1.4 |
74.53 |
|||
LMZ10-I-500 |
1500 |
3.472 |
110.6 |
||||||||
LMZ11-1-500 |
4500 |
9000 |
70*' 71*、 75*、 80*、 85* 90、 95、 100、 110、 120 |
100 |
260 |
500 |
210 |
260 |
3.715 |
121. 7 |
|
LMZ12-1-630 |
6300 |
12500 |
1200 |
80% 85*、90*、95% 100、110、120、125、130 |
115 |
297 |
630 |
265 |
300 |
10.24 |
213.7 |
LMZ13-1-710 |
11200 |
20000 |
1050 |
90*' 95*、100*、110*、120*' 125*、130、140、150 |
125 |
323 |
710 |
300 |
360 |
19.99 |
341.6 |
LMZ14-I-800 |
12500 |
25000 |
950 |
100% 110\ 120% 125% 130*、140*、150、160 |
135 |
333 |
800 |
340 |
400 |
39.36 |
510.1 |
注: 1 、重量、轉(zhuǎn)動慣量是按材料為鑄鋼按L推薦、最小軸孔計算的近似值。 2、帶"*"號軸孔直徑可用于"Z" 型軸孔。3 、a 、b為二種彈性件材料的硬度代號。